隧道氣體監測系統
發布時間:2019-03-15 10:09:26
1. 系統簡介:
隧道氣體無線監測系統主要是為了監測施工隧道內有毒有害氣體的實時濃度及隧道能見度,保障施工人員的生命安全。
隧道氣體監測包含一氧化碳,二氧化碳,氧氣,二氧化硫,甲烷,PM10硫化氫等氣體,監測系統主要由傳感器數據采集設備,數據顯示處理設備,無線通信傳輸設備,監控中心軟件構成,
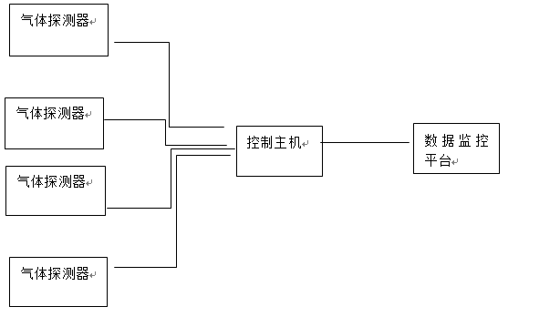
隧道氣體無線監測系統通過探測器采集施工現場狀況,通過LORA無線通信技術將數據發送到主機控制器。數據經過處理分析傳入監控中心軟件平臺,可顯示隧道內現場氣體濃度值,同時標注探測器在隧道內的安裝位置,進行定點監測對于超過臨界值的數據進行報警,防止人員進入
隧道氣體無線監測系統設計以《隧道安全規程》《公路隧道施工規范》為主要依據,并根據上述標準進行氣體監測,控制,按照《作業現場空氣中粉塵濃度測定方法》
系統組成

1數據顯示:以圖表形式實時顯示監測數據
2統計報表:對監測數據進行統計分析,生產數據報表
3信息統計:當出現環境氣體超標,系統發出預警信息,確保管理人員及時采集措施,保證施工人員安全。
4實時監測:通過傳感器不斷采集數據使數據不出現間斷,可以更全面了解施工區域狀況,并且不會受到環境影響
5后臺監控:人員無需到現場,只需要在后臺觀看采集,分析結論,保證人員安全,節省人力資源
6無線超遠傳輸:安裝在現場的探測器采用無線方式進行數據傳輸,通信距離可達4KM
系統連接圖
探頭設備和主機及平臺無線連接示意圖(看美工能不能做的好看一點)

串口/網口
監測中心軟件示意圖


